Видео
Обзор
Самовсасывающий дренажный насос ZY Drain ZW
Описание модели 65ZW-A 30-18-4/2
Центробежный насос 65ZW-A 30-18-4 способен перекачивать грязную и химически неактивную по отношению к материалам насоса воду температурой до +100 °C. Открытое рабочее колесо свободно пропускает взвешенные частицы диаметром до 25 мм и длиной до 380 мм.
Корпус насоса и рабочее колесо выполнены из ковкого чугуна. Ведущий вал выполнен из 45# конструкционной углеродистой стали.
Входной и выходной патрубок – фланцевое присоединение 65 мм (2 1/2").
Насос располагается на раме. Работает только в горизонтальном положении в режиме самовсасывания или под гидравлическим напором. Гарантированная высота самовсасывания равна 6 м.
Максимальная производительность модели 50 м3/ч (830 л/ мин), напор до 21,5 метра.
Оптимальная рабочая точка 30 м³/час при напоре 19,5 метров.
Двигатель мощностью 4 кВт, 3Ф~, 380 В (50 Гц), номинальная скорость 1450 об/мин (4Р). Требуемое подключение — треугольник.
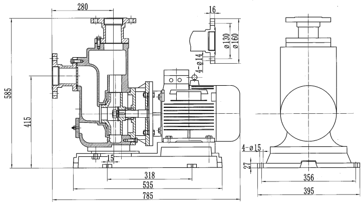
Габаритный чертеж насоса 65ZW-A 30-18-4
Материалы конструкции
- Корпус насоса – ковкий чугун (HT200)
- Рабочее колесо – ковкий чугун (HT200)
- Ведущий вал – 45# конструкционная углеродистая сталь
Области применения
- В промышленном производстве;
- В сельском хозяйстве;
- При добыче полезных ископаемых;
- В строительстве;
- В жилищно-коммунальном хозяйстве;
- Для защиты окружающей среды и т.д.
Комплект поставки
- Насос в упаковке
- Инструкция по эксплуатации




































_1.jpg)




























































































































































































































































Гарантия 18 мес.
