Описание модели 80SPP-30/055
Самовсасывающий химический насос 80SPP-30/055 – это центробежный горизонтальный насос с корпусом из полипропилена. Перекачивает химически активные жидкости с плотностью до 1.3 кг/дм3 (1300 кг/м3). Температурный диапазон перекачиваемой жидкости до 50°C.
Рабочая точка – 25 м3/час при 30 метрах. Самовсос до 4 м.
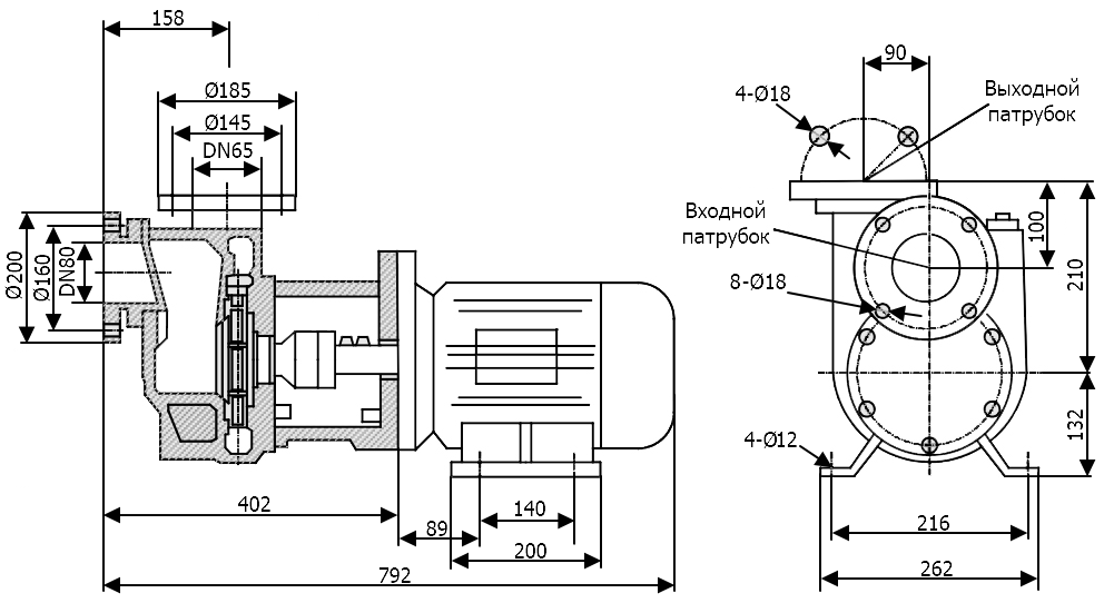
Диаметр входного патрубка – 80 мм, выходного – 65 мм.
Насос оборудован трехфазным двигателем 380 В, 2900 об/мин (2Р), мощностью 5,5 кВт.
Во избежание критической нагрузки на двигатель важно учитывать допустимую плотность перекачиваемой жидкости.
Условия эксплуатации
- Температура перекачиваемой жидкости должна быть от 0 до +50 °C
- Плотность жидкости зависит от модели насоса и может достигать 1,3 кг/дм³
- Не допускайте холостого хода насоса.
Области применения
- Химическая промышленность
- Фармацевтика
- Косметическая промышленность
- Пищевая отрасль
- Очистка сточных вод
- Текстильная промышленность
Габаритный чертеж модели Vetlan 80SPP-30/055
Материалы конструкции
- Корпус, импеллер – полипропилен
- Вал – сталь
- Механическое уплотнение – графит, карбид кремния
У нас пока нет отзывов по этой модели.
В настоящее время никто вопросов не задавал. Вы можете быть первым.




































_1.jpg)





























































































































































































































































Гарантия 12 мес.
