Описание модели N700V_110HF
Частотный преобразователь Hyundai N700V_110HF (производство Корея) обеспечивает полное векторное (с датчиками обратной связи) управление частотой переменного тока и расчитан на самые высокие и ответственные нагрузки. Подходит для трехфазного асинхронного двигателя мощностью не более 11 кВт, номинальная выходная сила тока 23 А. Входной ток трехфазный от 342 до 528 вольт. КПД частотного преобразователя при номинальной мощности тока составляет 96,1% (потеря мощности 600 ватт).
При подключении частотного преобразователя N700V_110HF следует использовать силовой кабель сечением более 6 мм2. Размер винтов клеммы М5, крутящий момент для винтов 3 Н*м. Для защиты от короткого замыкания в цепи с инвертором N700V_110HF должен использоваться предохранитель 30 А (600 В).
Преобразователь частоты N700V_110HF имеет встроенный тормозной прерыватель. Минимальное значение сопротивления резистора 50 Ом.
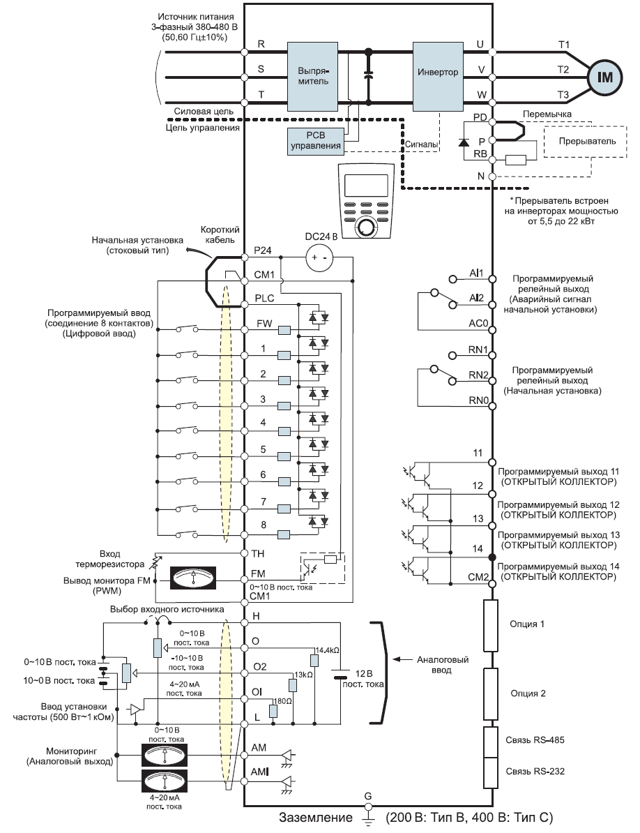
Схема портов и клемм инвертора N700V_110HF

Габариты частотного преобразователя Hyundai N700V_110HF
У нас пока нет отзывов по этой модели.
В настоящее время никто вопросов не задавал. Вы можете быть первым.




































_1.jpg)




























































































































































































































































Гарантия 12 мес.