Описание модели N700V_150HF
Частотный преобразователь Hyundai N700V_150HF (производство Корея) обеспечивает полное векторное (с датчиками обратной связи) управление частотой переменного тока и расчитан на самые высокие и ответственные нагрузки. Подходит для трехфазного асинхронного двигателя мощностью не более 15 кВт, номинальная выходная сила тока 32 А. Входной ток трехфазный от 342 до 528 вольт. КПД частотного преобразователя при номинальной мощности тока составляет 96% (потеря мощности 800 ватт).
При подключении частотного преобразователя N700V_150HF следует использовать силовой кабель сечением более 10 мм2. Размер винтов клеммы М6, крутящий момент для винтов 4,5 Н*м. Для защиты от короткого замыкания в цепи с инвертором N700V_150HF должен использоваться предохранитель 40 А (600 В).
Преобразователь частоты N700V_150HF имеет встроенный тормозной прерыватель. Минимальное значение сопротивления резистора 30 Ом.
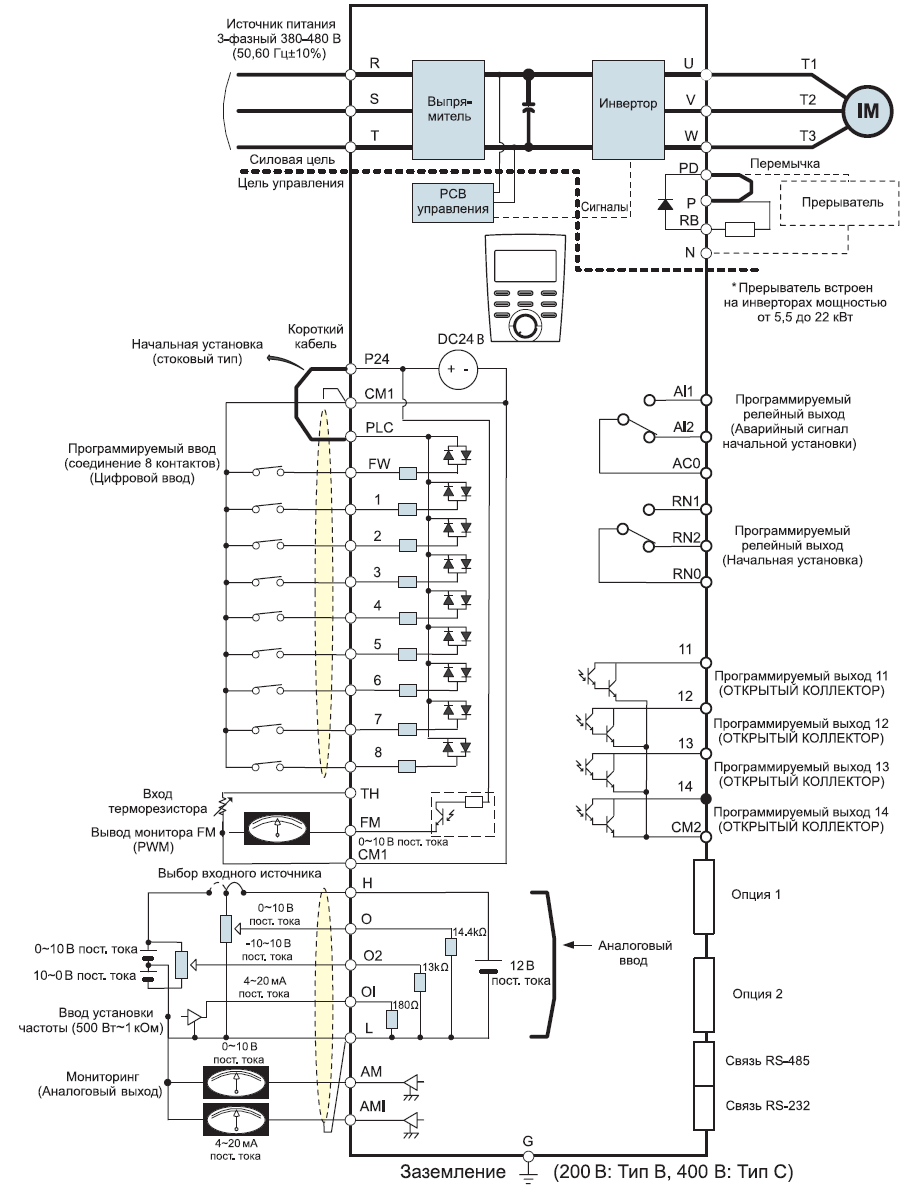
Схема портов и клемм инвертора N700V_150HF

Габариты частотного преобразователя Hyundai N700V_150HF
У нас пока нет отзывов по этой модели.
В настоящее время никто вопросов не задавал. Вы можете быть первым.




































_1.jpg)




























































































































































































































































Гарантия 12 мес.