Описание модели N700V_1320HF
Частотный преобразователь Hyundai N700V_1320HF (производство Корея) обеспечивает полное векторное (с датчиками обратной связи) управление частотой переменного тока и расчитан на самые высокие и ответственные нагрузки. Подходит для трехфазного асинхронного двигателя мощностью не более 132 кВт, номинальная выходная сила тока 260 А. Входной ток трехфазный от 342 до 528 вольт. Потери мощности при номинальной силе тока составляют 6,65 кВт, а при 70% от номинала потери составляют 4,67 кВт.
При подключении частотного преобразователя N700V_1320HF следует использовать силовой кабель сечением более 80*2 мм2. Размер винтов клеммы М10, крутящий момент для винтов 10 Н*м.
Преобразователь частоты N700V_1320HF не имеет встроенного тормозного прерывателя. Тормозной прерыватель и резистор подключаются как опция. Минимальное значение сопротивления резистора 6 Ом.
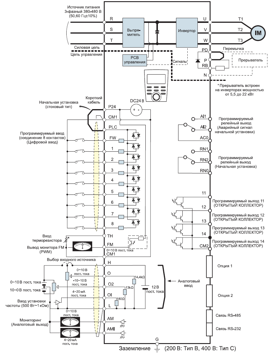
Схема портов и клемм инвертора N700V_1320HF

Габариты частотного преобразователя Hyundai N700V_1320HF
У нас пока нет отзывов по этой модели.
В настоящее время никто вопросов не задавал. Вы можете быть первым.




































_1.jpg)




























































































































































































































































Гарантия 12 мес.